技術支持
聚焦行業實時動態,了解公司熱門新聞
-
永力通成為中國黃金集團特許供應商2014/6/8,襄陽永力通機械有限公司和中國黃金集團公司全面戰略合作協議簽字儀式在內蒙古包頭舉行,根據協議相關內... -
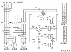
扒渣機電路圖及控制系統一、 電路系統工作原理 接通外接電源,閉合漏電斷路器,按壓啟動按鈕S2、接觸器KM1閉合,液壓電機M1運轉,液壓油散熱... -
扒渣機多少錢一臺,影響價格的因素有那些? 扒渣機是礦山、礦洞、水電站等領域巷道掘進作業常用的設備,購買扒渣機時,不少客戶習慣性地想知道價格情況,...
- 扒渣機發熱了怎么辦?不怕,老師傅來告訴你 2024-12-12
- 解密礦山井下扒渣機的工作原理 2024-03-30
- 礦用挖掘式扒渣機的型號和參數,根據礦洞我們來選型 2023-08-29
- 隧道履帶式扒渣機更換液壓油的方法 2023-08-04
- 扒渣機液壓系統故障的“罪魁禍首”究竟是什么? 2023-06-28
- 扒渣機油缸漏油怎么辦?不怕,資深師傅來教你 2023-05-20
- 新手必看!如何正確使用礦用鋼絲繩扒渣機,避免危險操作! 2023-04-01
- 電動扒渣機在井巷中的維修方法 2023-03-10
- 不用再教學費了,這就是30扒渣機的操作方法 2023-03-07
- 礦用履帶式扒渣機型號及參數 2021-12-08
- 礦用耙裝機怎么操作? 2021-11-01
- 扒渣機手柄16個動作圖 2021-09-30
- 礦用扒渣機動作分解圖 2021-08-31
- 扒渣機配件大全有哪些? 2021-08-23
- 掘進扒渣機維修中遇到的幾大問題 2021-07-14
- 扒渣機60液壓系統怎么保養更合理 2021-07-07
- 引水洞扒渣機怎么開? 2021-06-19
- 掘進扒渣機安全操作注意事項 2021-05-08
- 履帶耙渣機大小臂無力是什么原因? 2021-05-04
- 煤礦用耙斗機操作規程 2021-04-20


在線咨詢